Tero, ei ole monimutkainenkaan homma - perän verhoilua perälaudasta ja takavaloumpioilta auki, takaluukun suljinpehmusteiden ruuvit auki, U-mallinen trimmi lukkolaitteen alta pois (parilla kasi- tai kymppimillisellä pultilla kiinni), ja kun verhoilua taittaa, niin noihin pdf:ssäkin näkyviin lukituskohtiin pääsee käsiksi. Irroita stagat niistä pallonivelistä roikkumaan vapaana ja avaat ne (muistaakseni) kasimilliset mutterit lukkolaitteesta auki ja vaan vetkutat sen lukkopesän ulos, ni se jää käteen. Mä voin katella noi kiinnityskohdat tossa parkkiksella vielä kohtapuoliin.
Kuulutus
Collapse
No announcement yet.
Coupen keskuslukitus
Collapse
X
-
Jos lukko yhtää samanlainen ku typ89:ssä niin kyllä sen saa ihan paloiksi. Omas kasikympis oli kans niin jumis ettei avainta saanu lykättyä pesään mutta purku ja uudelleensarjotus sai sen taas toimintakuntoon. Haitat piti pienellä meisselillä ja vasaralla naputella irti. Ei kyllä olisi ollu liuottamisesta mitään apua.
Comment
-
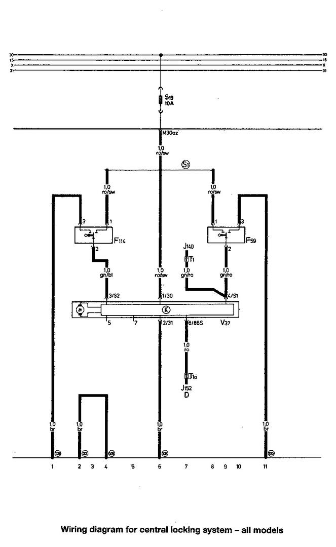
Kysyttävää Coupen keskuslukituksesta. Ajatuksena laittaa kaukosäätöinen lukitus. Ovelta tulee kolme johtoa, puna-vihreä (vissiin avaus), puna-musta (vissiin sulku) sekä ruskea (vissiin maa), korjatkaa jos olen väärässä.
Ongelmana onkin tuo boksi, siitä löytyy punainen virta, musta maa, valkoinen ja valko-musta aukaisuille, ruskeat vilkun ohjauksille, ongelmana on että mihin kytketään keltainen ja kelta-musta sekä oranssi ja oranssi-musta?
Ohjeissa lukee negative trigger, positive trigger sekä positive and negative trigger, mitä näistä noudatetaan?
Apuja tarvittaisiin kovasti...
Comment
-
Jos siinä boksissa on mitään merkkiä/mallia niin etsi ohjeet googlella. Siinä pitäs olla ohjeet alipainekeskuslukolle, sen ohjeen mukaan kytkee. Foorumilla on jo aika paljon juttua aiheesta, haulla pitäs löytyä. Ite oon aina ottanut avauksen/sulkemisen piuhat heti kuskin oven jälkeen, mistä löytyy myös virtaa boxille.
Comment
-
se on Rime-merkkinen halpaboksi... pitääpäs jatkaa hakua foorumilta. Joo siitä oven jälkeen minäkin otin ja ohjeiden mukaisesti kytkin avauksen (puna-vihreään) ja sulun (puna-mustaan) ja ruskeaan en mitään.. virrat otin virtalukosta ja maan kytkin runkoon, boksista kuuluu vain naksaus aina kun nappia painaa ei mitään muuta...
Comment
-
Mitään hyvää kuvaa ei löytynyt. Mutta äkkiseltää idea kytkentään on tähän tapaan http://www.autoelectric.ru/autoalarm.../ca/ca-m-4.gif
Comment
-
Mulla tuli seuraavanlainen kytkentäkaavio mukana:
https://skydrive.live.com/redir?resi...=folder%2c.jpg
Mutta en ole varma minkä mukaan kytken tuon boksin.. Ja apuja tarvis noiden johtojen kanssa mitkä tulee ovelta...
Comment
-
Kummassa asetuksessa sulla on toi boxi, näyttäs olevan mahdollista olla joko sähkö tai alipaine mahdollisuus. Olisko joku jumpperi millä voi vaihtaa?
Alipaine tarttee ton 3,5sek pulssin toimiakseen.
Comment
-
aaa, tuota en ookkaan katsonut kummassa se on, pitääpä testata auttaiskos se tässä ensimmäisenä.
Ohjeissa lukee negative trigger, positive trigger sekä positive and negative trigger, osaako joku sanoa että millä näistä kytkennöistä lähdetään liikkeelle vai lähdetäänkö testauksen kautta?Viimeksi muokannut Makkke; 6.1.2014, 20:25.
Comment
-
Comment
-
ohjausboksi vaan naksuu kun painaa nappeja, keskuslukituksessa ei mitään reaktiota tapahdu (boksi vaihdettu tuolle pneumatiselle ohjaukselle 3,5sek).. kumpikohan pitää katkaista vihreä-puna (nyt katkaistuna) vai musta-puna? johdot on laitettu tuon ohjeistuksen mukaisesti ja mitään ei tapahdu.. prkl, huomenna pitäis töihin mennä autolla ja v-mäinen homma jos ei saa ovia lukkoon työpaikalla...Viimeksi muokannut Makkke; 6.1.2014, 22:31.
Comment
-
Pitääpäs huomenna tutkia asiaa vielä uudestaan ja katsoa että kaikki on kunnossa.. Boksi on muuten tällainen: http://www.rime.fi/ke48n-kaukoohjatt...tus-p-888.html
Comment
-
Kato sitten vielä että auton sulakkeet on ehjät. Monesti on palanut itellä sulake johtoja pätkiessä. Luultavasti 5a sulake.
Comment

Comment