Typ44 avantista joskus teurastin piiskan, joka oli kaltevampaa mallia, otti kiinni avoimeen takalasiin -onneksi ei toiminut, niin pystyi vaihtamaan loivempaan. Ei nyt mikään maata kaatava juttu, mutta kuitenkin.
Kuulutus
Collapse
No announcement yet.
Antennivahvistin
Collapse
X
-
Farmari Passattiin tilasin motonetista. Millanen on A4:n piiska? Mulla vois olla tuo Passatin vanha tai uusi vielä talles.
Passatin oma tais olla 41cm pitkä ja m6 kierteellä.
Mutta ylensä se on siellä antennin juuressa se vika, jos siellä se vahvistin sijaitsee.
edit: Eipä löydy mistään tuota piiskaa omista nurkistaViimeksi muokannut Puuhapete; 20.5.2009, 20:45.
Comment
-
Kattoantenni VW/Audi/SeatYM M6 Hinta 14.50 €
VW-kattoantennin masto jos 41cm pitkä ja M6-kierrekiinnitys
[COLOR=#0000ff]http://www.motonet.fi/web/guest/etusivu#productid=47-1292[/COLOR]
Tai
AUDI A4 1995->00 Kattoantenni VW/Audi/SeatYM M5 14.50e
VW-kattoantennin masto (41cm pitkä, M5-kierrekiinnitys) [1995->2000]
http://www.motonet.fi/web/guest/etus...ductid=47-1280
Comment
-
Mistä kulkee antennijohto C4-korisessa A6:ssa (Avant)? Takakontissa näyttäisi uppoavan pelkääjän puolelle jonnekin ja soittimen päästäkin näyttäisi ehkä lähtevän tuonne pelkääjän suuntaan. Kynnyslistan otin pois, mutta kaapelia ei muka näy. Uuden kaapelin meinasin vetää... Mikä helpoin reitti? Edit: Sieltä pelkääjän puolelta se kulkee. Ja sieltä helpoin vetää uusikin.
Huomasin muuten sellaisen että kun omassani on ilmeisesti alkuperäisessä antennissa jotain hämminkiä, piiskakin taitaa olla murtunut poikki, niin ksenonit huononsi kuuluvuutta ja aiheutti häiriötä. Nyt yleismallin antennilla (vahvistamaton, Boson 579) kuuluvuus selkeästi parempi eikä ksenonit aiheuta häiriötä, tosin kuuluvuus aika huono huonossa kentässä. Pitänee ostaa vielä vahvistimellinenkin antenni ja kokeilla sellaistakin. EDIT: Antenni ei ollutkaan ilmeisesti alkuperäinen vaan Wisi:n radio/gsm-antenni. Laitoin Boson 137 -mallisen alkuperäistä antenni muistuttavan vahvistimellisen antennin ja nyt radiovastaanotto on vielä parempi, mutta ei vieläkään täydellinen. Tietyillä kanavilla tietyillä alueilla kuuluvuus saattaa yhtäkkiä heiketä ja joskus kuuluu rapsetta.Viimeksi muokannut Rusty; 17.7.2009, 15:33.
Comment
-
Jaksoin nyt vasta vaivaantua tuohon antenniasiaan ja totesin että antennin kierre on päältä mitattuna 6,84mm ja nousu näyttäisi olevan noin 1,00 tönärillä mitattuna eli M7 kierre?
Antenni "nupissa" lukee GSM, eli ilmeisesti originaalin lisävarustepuhelimen antenni on samassa piiskassa. Mitään hajua kellään alkuperäisen antennin osanumerosta tai mistä saisi tarvikeantennin?
Edit: minkälaisen antennityypin tuo radio+GSM-antenni vaatii, tai siis vaatiiko tuo GSM jotain erityistä ominaisuutta antennilta?Viimeksi muokannut MR; 5.11.2009, 14:48.
Comment
-
Tuossa C4.ssa on näköjään joku vaihtanut hieman erikoisemman antennin, puuttuu se vahvistin kokonaan. Nyt löytyisi jo alkuperäinen vahvistinjalka johon antenni tulee, mutta nyt mietityttää tuo kytkentä. Piiska tulee suoraan siihen vahvistimeen, sekä se käyttöjännite. Mutta minne siitä lähtee 2 kpl noita rg kaapeleita? Toinen radiolle, mutta onko toinen lisävaruste esim puhelimeen? Onko tuo sähkönsyötön päässä oleva liitin se, minne radiolle lähtevä johto kytketään?
Comment
-
-
Ei siinä taida olla vaihtoehtoja. Kyllä nuo Bilteman ja Motonetin virransyöttömokkulat ajaa ihan asiansa, jos antennin jalassa oleva vahvistin (oletan Golfin olevan kyseessä) on kunnossa.
Toki itellä sattui Golfin tapauksessa melkein kaikki mahdolliset viat.
Ensin se mokkula oli viallinen, syötti sähköä väärään suuntaan.
Sitten löytyi irronnut liitos antenninjohdosta kojelaudan uumenista ja lopuksi oli vielä se antennivahvistinkin rikki.
Biltemasta hankin siihen sekä antennin jalan että sen mokkulan, niin toimi taas hienosti.
Comment
-
Jatkanpa, kun ongelma ei ole kadonnut. Mökki on Kuusamossa ja Oulusta ajellessa Tuulimyllykylän ja Korentokankaan välillä ei radion kanavat kuulu oikeastaan ollenkaan. Vastaavasti Kemin suuntaan Mega/City tms. lopettaa Martinniemen kohdalla, kun lainaToledon radio soitti tuota kanavaa ohi Iin.Jos on A6 '98 sedanissa moottoriantenni ja Concert I, niin onko siinä antennivahvistinta ja jos missä? Radion kuuluvuus nimittäin hiipuu.
Lähinnä siis missä tuo vahvistin mahdollisesti majailisi? Marmoritiski ei löyd' mitään osia ...
Comment
-
Tämä on ainoastaan minun ajatuksia ja ei välttämättä pidä kaikkien asioiden kohdalla paikkansa .
Tässä vähän lisää informaatiota vuosien varrelta Audi on käyttänyt mitä erilaisempia antenniratkaisuja
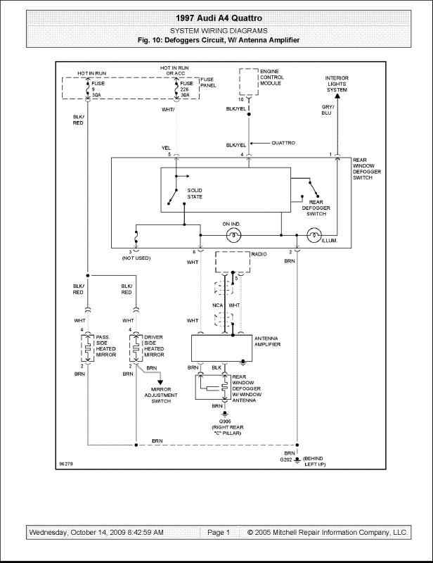
otan esimerkin erään Audi A4 sedaan 1995 sinä pitäisi olla yhdistetty takalasin lämmittimeen radion anteeni eli vasemman takapilarin luona pitäisi olla boksi missä johdetaan sähköt takalasin lämmittimelle ja samalla otetaan radio signaalit en kuitenkaan voi sanoa että näin olisi kaikkien mallien kohdalla. Seuraavaksi sitten voidaan ottaa Vaikka A4 vuodelta 2005 jossa radio on diversyty typpinen minun ymmärtääkseni ja tarkoittaa että sinä on kaksi FM antennia lisäksi täyty huomioida että AM taajuudet ei käyttää samaa antennia eli näissä autoissa on vähintäänkin 3 antennia ja vahvistin (Eli eri taajuksien vahvistimille saata olla eri jännite tulot) .A4 esimerkiksi Cabriolet on mielenkiintoine malli miten sinä on toteutettu anteeni. Sedan auto niin yleensä takalasissa kun avant mallissa sivulaseissa. Siten mennään vaikkapa A6 2004-> niin sedan malli niin
jos autossa TV niin muistaakseni siellä on 4 kpl TV antennia (vahvistin/vahvistemet on ymmärtääkseni sijoitettu ikkunana ylläpuolella ja näitä vahvistin moduuleita on eri malleja eli jos autossa ei ole esimerkiksi TV niin ei ole asennettu vahvistin moduulia missä olisi TV vaatimaa vahvistinta ) ja FM antenneja 2 kp,l AM anteeni .
Katossa oleva anteeni niin on GPS ja/GSM ja amerikkalaisten satelit radion anteeni(eli katoantenneja saata olla 3 erimaalista). Minulla on sellainen tunne että nämä laseihin piilotetut antennit vaati aina vahvistusta että signaali olisi tarpeeksi vahva.
Ja vahvistimen paras sijoituspaikka on lähellä antennia.
Tässä luettelo autojen antenneista nykypäivänä
FM taajuudet
AM taajuudet
TV taajuudet
Saateliiti radio taajuudet
DAB radion taajuudet
GPS taajuudet
GMS taajuudet
Bluutoht taajuudet
Wifi taajuudet
Kaukohjatu lisälämitimn taajuudet
Mitariston kello tajuudet
Autotalin avaminen taajuudet
Renkaiden paineiden valvonta taajuudet
Avaimettoman lukituksen /Radio ohjatun lukitus taajuudet
Taajuudet yhtä kun anteeni.
Ja taita niitä olla joitakin muitta.
Radion anteeni laadun voi testata kun ajaa maanalaisin pysäköintipaikkoihin tai pitkiin
tunneleihin toiset autot voi kuunnella koko matkan tunnelissa kun taas toiset niin ääni häviää.
Tässä voi ota erään esimerkkinä olin menossa tarvike/puhelin navigatorin avustuksella ja sää oli eritäin
kehno yhtäkkiä laite ei tiennyt missä ollaan eli minäkään en tiennyt. Ajattelin kokeilla että
mitä auton Navigatori sano joka oli vaikeakäyttöinen mutta satuani ositteet sisään
niin alkoi neuvomaan minne pitää ajaa. Eli laiteilla on eroja.
Eräs hauska homma oli kun aikoinaan ajattelin asentaa TV autoon niin saksalaisilla sivuilla mainostettiin että kuva näkyy 250km/h nopeudessa ja jossakin tuli siten vastaan että TV lähetys tekniikka Suomessa on erilaine että se näkyy vaan kun nopeus on 230 km/h
Siten viimeinen lause en tiedä miten muut auton valmistajat on asioita ratkaisut eli tämä koskee vain
Audia.
Comment
-
Miten tuon antennivahvistimen kuuluisi toimia? Autona B5 sedan takalasiantennilla.
Aluksi radio kuului erittäin huonosti, mutta putsasin tuon mustan lasille menevän liittimen (lasin lämmittimen virtapiuha?) ja taivuttelin pinnit tiukemmaksi, niin nyt kuuluu jo erittäin hyvin.
Samalla huomasin, että tuo ohuempi valkoinen johto tulee suoraa radiolta, mutta joku on keksinyt vetää sen poikki radion päästä. Syötin siihen +12V, mutta sillä ei tunnu olevan enää mitään vaikutusta äänenlaatuun, vaikka liitintä nyppii irti lennosta.
Onko tuo vahvistin siis rikki vai eikö sen vahvistusta vain huomaa, jos kanavat kuuluu muutenkin jo melko hyvin?
Hassua myös että nuo lämmittimen viikset toimivat myös antennina. Jos tuon mustan liittimen nyppää irti niin kuuluvuus katoaa lähes nollaan.
Comment
-
-
Jatketaanpas vielä hieman..
Autona B5 Avant ja kanavat kuuluu todella huonosti. Epäilys kohdistuu juurikin antennin jalassa olevan vahvistimen kuntoon. Eli mistähän tänäpäivänä noita mahtaisi saada ja onko miten iso homma vaihtaa? pitääkö samalla vetää uudet lakut soittimelta antennille?
edit. Mätänetissä näyttäisi ainakin olevan.. Eli enää mietityttää minkämoinen homma on vaihtaa?
edit2. Eli ilmeisesti antenninpäädyssä liittimet mihin käy suoraan, joten helppo vaihtaa. Kiitos itselleni.
Muistakaa lapset kuukle ennenkuin alatte kyselemään typeriä!Viimeksi muokannut Jerkoff; 30.9.2013, 20:59.
Comment
-
B8 radion huono kuuluvuus
Missä mahtaisi olla vika, kun radio toimii lähinnä vain kaupungissa ja muualla kanavat häviävät yksitellen ja lopulta kuuluu vain suhinaa kaikilta kanavilta? Voisko olla antennivahvistimessa vikaa ja mitenkä tuommosen vian voi oikeastaan edes varmistaa kuin toisella vahvistimella kokeilemalla? :D Kyseessä siis 2009vm A4 B8 Avant. Bang & Olufsen systeemit löytyy jos sillä on jotain vaikutusta asiaan.
Comment
-
Audi TT antennivahvistin
Jep, eli radio kuuluu audissa todella huonosti. Onko tuo kuvassa oleva johto audi tt mk1 antenniboosterin virta?
http://i1196.photobucket.com/albums/...1/PA150034.jpg
Comment
-
-
Kyseessä jälkiasennus soitin. Ja olis yksinkertaista syöttää jännite soittimen herätteestä erillistä johtoa pitkin antennivahvistimelle.
Comment

Comment